学校疫苗中心管理应用搭建心得

分享 零代码明道云APaaS  收藏
1 / 1051

文/明道云实施顾问 楚霄钖

进入明道云之前,我是一名心理学专业的本科生。

我对编程知之甚少,但是我对编程所需的【逻辑思维】和【系统思维】非常感兴趣。

但是,在尝试学习编程时,我发现熟悉编程语言是一项耗费时间和精力的工程。

它有诸多得限制和与常规相左得思维,让熟练的门槛变得非常高。

这个时候我就想,如果有一种 形式既能“无需编程”,又能让人做出实践开发该有多好。

于是,我就遇见了【明道云】。

【明道云】是一款企业应用的搭建平台,它的“零代码”概念 非常吸引我。

它会针对一些具体的应用场景来针对性地搭建应用,但是搭建的过程却不需要写代码,只需要把封装好的代码块根据需求搭起来就好。

简单来讲,你想要一个旋转书架,你不用自己生产木制轴承和螺丝,而是去宜家买现成的套装,根据图纸把零件组装起来就行。

在这个过程中,用户无需先学习编程语言,而是可以直接思考整体的搭建框架,各个控件之间的关联和搭建的先后顺序。

这让我看到了一种更高效的去训练【逻辑思维】和【系统思维】的方式,于是我就大起胆子申请了公司的【实施顾问】实习生一职,并开启了我自己的 “零代码应用搭建之旅”

一。 应用搭建前的理论准备

我刚进入公司实习时,我的同事们鼓励我去找一个相对真实的需求和具体的场景,来锻炼自己方案搭建的能力。

我瞄准了校园里的疫苗接种和库存管理需求,做了一个【学校疫苗中心的管理】应用。

在我正式搭建这个应用之前,我先读了一本书:《零代码 | 企业应用搭建指南》

看书地目的有两个:

一是为熟悉明道平台的功能

二是学习需求识别,把具体的现实需求,从【业务语言】抽象成【程序语言】

为了学会“抽象”的能力,我仔细研读了这几页:

《信息架构和零代码应用搭建》中的 RPIC

并且模仿一个实践案例:【普渡餐饮】,去提炼出我自己的搭建框架。

储备好理论知识后,就可以开始准备搭建了。

二。 应用搭建前的规划与中期的调整学习

1.磨刀不误砍柴工

为了对自己的搭建做到心中有数,我根据书中的【价值流程图】

绘制了“疫苗版本”的流程图:

其次,我根据书中的【参与角色】、【实体对象】、【对象关系】依葫芦列出了“疫苗中心”需要的表单内容

【参与角色】(本张略丑,请见谅):

需要说明的是书中是案例教学,会详细很多,而我们自己做的时候只需要罗列自己应用涉及的角色就好了

【实体对象】:

所需的【表单】与【字段】以及它们的关系:

在确定了我的工作表后,我开始确定我可能涉及的工作流有哪些

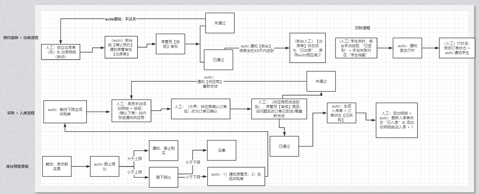
因为工作流是跟需求相挂钩的,我首先确定了想实现的具体功能,我希望搭建的学校疫苗中心管理,能满足以下三点需求:

  1. 能收集和跟踪学生的接种状态: 从学生填写了疫苗预约表,到成功(或失败)接种疫苗,中间的每个环节,疫苗中心可以通过预约状态的查看了跟进。
  2. 能实现库存盘点和管理:当库存触及下限/上限时,会触发警报,并有相应的措施。
  3. 能实现出入库的自动更新:当有预约出库/采购入库时,对应的库存会减少/增加。当库存触及下限的时候,会自动生成采购单。

确定完之后,我就在 ProcessOn 上画了一个流程图:

那么,当我们前期把框架有个初步构成后(中期在搭建时还可能会修改),就可以在明道云上开始进行实际的搭建了。

在画好流程图之后,你会觉得在搭建过程中有种行云流水的感觉,很自然,而为了不遗漏任何一个环节,在搭建时我遵循了这样一个顺序:

建立表单 -- 配置工作流 -- 调整表单 -- 验证工作流 -- 配置视图与驾驶舱 -- 配置用户权限

2. 先完成,再完美

无论做什么,先把想得到的表单全建立起来,配置好字段,然后配置工作流。在这个过程中,有可能发现某个表单的某个字段要更改类型,某个必要的关联字段没有添加,某个字段很多余可以删除,再反过来调整表单。

总之,整个应用的搭建不是一簇而就,即使一开始画好了构思图,中间也少不了调整和修改;千万别感觉没有准备好,就迟迟不敢下手;先完成,再完美。

这是我一开始和最后配置的驾驶舱/工作流/视图之前的对比

驾驶舱:

之前

之后

工作流:

之前

之后

表单:

之前

之后

3. 边搭建,边学习

在搭建的过程,除了搭建与调整,有时还需要一定的学习。

什么意思呢?

在我搭建的过程中,我发现应用列表里也有一个疫苗相关的应用,就去看了一下。虽然它的很简单,但我发现它的工作表上有我没有的字段信息(接种地点和疫苗的第一针/第二针),我就赶紧补上了。

还有一次,我想实现一个批量获取然后逐条更新的功能,我不太了解,就去请教了我们团队的周亮兄,亮亮兄很有耐心的教我了一个之前没用过的功能 -- 子流程,并完美解决了我的问题。

之后在审核应用时,我的一位同事发现我的预约功能没有完成闭环,给我讲了如何应用分支节点来识别老用户和新用户,也让我这个应用变得更加完善,可用。

也许这三件都是极其微小的事情,但我认为在搭建应用的过程中,千万不要闷着头自己搭,一定要学习一下过往的案例,学习一下过往的解决方案,不要重复造轮子。同时,及时请教资深同事也是保证事半功倍的的方法。

我最后搭建的工作流,有 16 个之多

这样整个应用就搭建好了。

三。 应用搭建后,上架之前的测试

应用搭建完之后,在正式使用之前,还有一点需要特别注意的:配置好移动端的视图

给大家看一下,视图配置和不配置(默认设置)在移动端显示的差别

默认配置:

主动配置:

(这样子看就方便了很多)

在这里两张图的差别源于是否【显示字段名称】。

作为一个实施顾问,需要把【用户体验】考虑到应用的搭建中。因为一点点的人性关怀,对产品的温度和用户的留存率的提升都是显著的。

后续

【学校的疫苗中心管理】是我在明道云入职一个月后搭建的第三个应用,也是目前最复杂的一个。在这个过程中我看到了许多可以进步的地方, 比如,如何让一条工作流变得更加智能、满足更复杂的需求?如何对业务的理解更加贴合实际、对业务的抽象更加准确?如何实现库存的先进先出?等等

与此同时,这个过程也锻炼了我的【系统思维】和【逻辑思维】:在设计流程图时,先后顺序需要一定的逻辑去思考;在设置表单时,要提前绘制好一个搭建框架(流程图),还要考虑不同工作表的关联,就必须有一种系统和全局视野。

当然,这种训练不止于此,如果遇见更复杂的场景,对思维的锻炼也会更加深刻。

作为一个只有两个月实习时间的实习生,这种经历和历练是相当宝贵的。如果在明道云的工作时间能更长一点,比如说两年。我希望不仅能精进实施的能力,还想锻炼一下沟通和销售的能力,更重要的是,能对整个行业有更宏观和深刻的认识,对本行业与其他行业的链接,有更全面的了解,让自己成为一个从细节的点到宏观的面再到全方位的体,都有所成的人。成为一个有专业能力的专家和一个有行研能力的战略家的结合体。

而以上几点,每一位认认真真干活和反思的业务老兵都是可以达到的。这些业务老兵也许不会编程,但是对行业的需求和流程相当的熟悉,如果这些人来搭建他们行业/企业的数字化转型方案,那一定是又精准又实用。

我记得在 2000 年初的时候,有人问如日中天的微软,成功的秘诀是什么?微软说,我们让一个程序员搭伴一个业务员,精准实现业务需求。许多人听了之后去实践,可惜都没能实现。他们忘了,自己的企业缺乏微软的整体配套环境。

而如今,世事变迁,微软已经不用这套模式,我们也不用非得程序员才能搭建应用。

像明道云这样的服务平台,允许熟悉业务又有年轻心态的老兵亲自参于搭建,能让应用更加有针对性,更加适配场景。

希望有更多人,可以来认识和了解明道云,了解零代码搭建,让不同行业都能受惠。这样,用不了多久,整个社会都会变得更轻捷,更美好一些。